Tal vez ésta sea una de las soluciones de oscilador con circuito integrado con mayor cantidad de proyectos ya publicados por nosotros.
De hecho, por su versatilidad, capaz de generar señales de 0,001 Hz a casi 10 MHz con facilidad y sólo dos componentes externos ella consiste en la solución ideal cuando se necesita una señal rectangular.
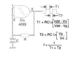
En el caso, aprovechamos sólo una de las cuatro puertas NAND del 4093, pudiendo las otras tres puertas ser usadas con otras finalidades. El circuito básico, con la fórmula que permite calcular su frecuencia se da en la figura 16.

T1 es el período en que la salida permanece en el nivel alto, mientras que T2 es el tiempo que permanece en el nivel bajo.
Vdd es la tensión de alimentación, Vt la tensión de excursión positiva y Vn la tensión de viaje negativa. Estas dos últimas tensiones dependen de la alimentación, conforme tabla dada abajo:
Vn
1,8
4,1
6,3
| Tensão (Vcc) | |
| Vt | |
| 5 V | |
| 3,3 | |
| 10 V | |
| 6,2 | |
| 15 V | |
| 9,0 |
Estos son valores típicos a la temperatura ambiente, pudiendo variar sensiblemente en la práctica. Por lo tanto, sólo sirven para un cálculo aproximado de la frecuencia.
El 4093 puede oscilar hasta 7 o 8 MHz con alimentación de 10 V.
Los valores típicos de R están en el rango de 1 k ohms a 1 M ohms y para C entre 100 pF y 100 uF.
En la figura 2 tenemos una sugerencia de placa de circuito impreso para aprovechar sólo la primera puerta como oscilador. Las demás puertas pueden ser usadas en otras funciones o aún conectadas en paralelo como inversores para amplificación digital de la señal generada.

La corriente drenada o suministrada por cada salida con alimentación de 10 V es de 2,25 mA.
Lista de material
CI-1 - 4093 - circuito integrado CMOS
R - resistor - ver texto
C - capacitor - ver texto
Varios:
Placa de circuito impreso, hilos, soldadura, etc.



