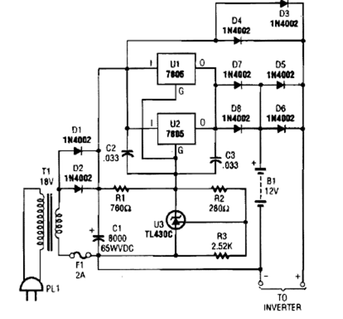
Este cargador se encontró en una edición de la década de 1990 de la revista Popular Electronics. Los circuitos integrados deben estar equipados con un disipador de calor.
Este circuito de convertidor de frecuencia x tensión se encontró en una publicación técnica...
En la figura damos un simple divisor por 2. La salida complementaria (Q /) está conectada a la...
Este circuito es de una documentación de Radio Shack de 1977. En él tenemos el accionamiento de un LED por...