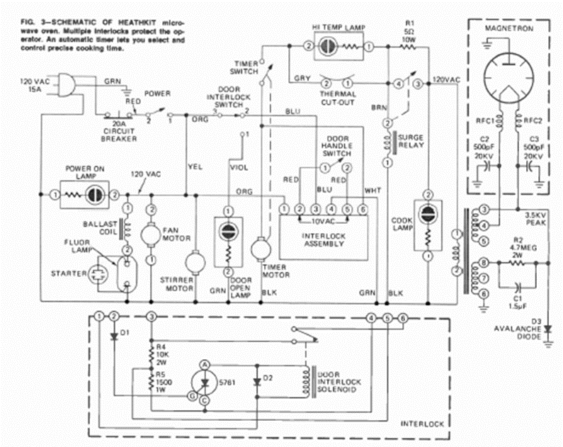
Este es el circuito típico de un viejo horno microondas. Lo sacamos de una revista de Radio Electrónica de agosto de 1973, de un artículo que enseñaba a hacer reparaciones.
El circuito presentado en la figura 1 posibilita el control de motores de corriente continua de varios...
El principio de funcionamiento de este circuito es el mismo que el de un cargador convencional de...
Este oscilador TTL utiliza un resonador cerámico como elemento de fijación de la frecuencia. El...