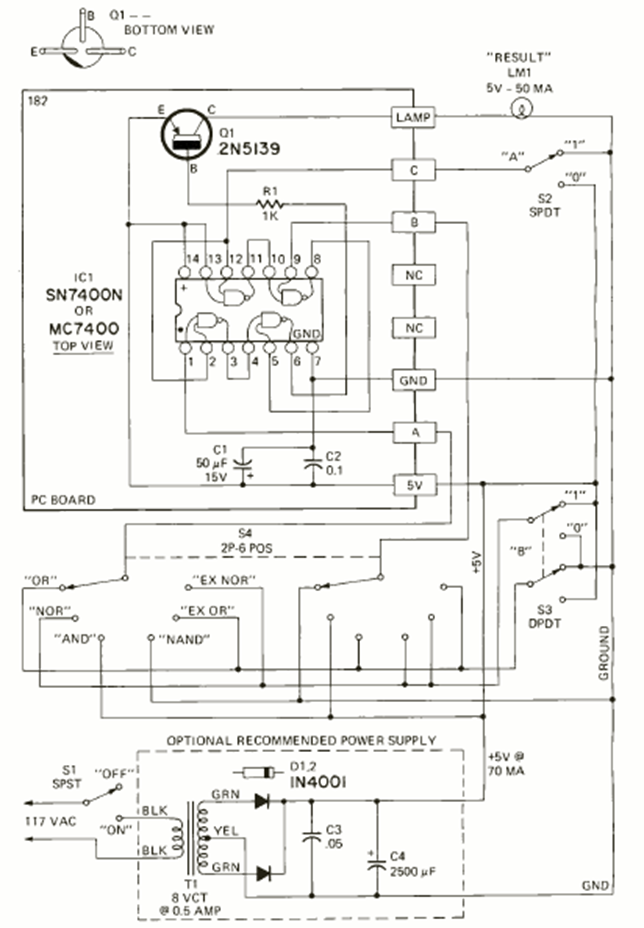
Este circuito lo encontramos en la revista Radio Electronics de mayo de 1972. Su finalidad es enseñar lógica utilizando circuitos integrados de la familia TTL. Se incluye fuente de alimentación de 5V.
Esta fuente de alimentación puede proporcionar tensiones de 5 V y 12 V bajo corrientes hasta 1 A....
El segundo circuito que presentamos utiliza dos transistores amplificadores y un tercero como...
Este reforzador de señales permite mejorar la recepción de su radito de ondas medias y cortas (no...