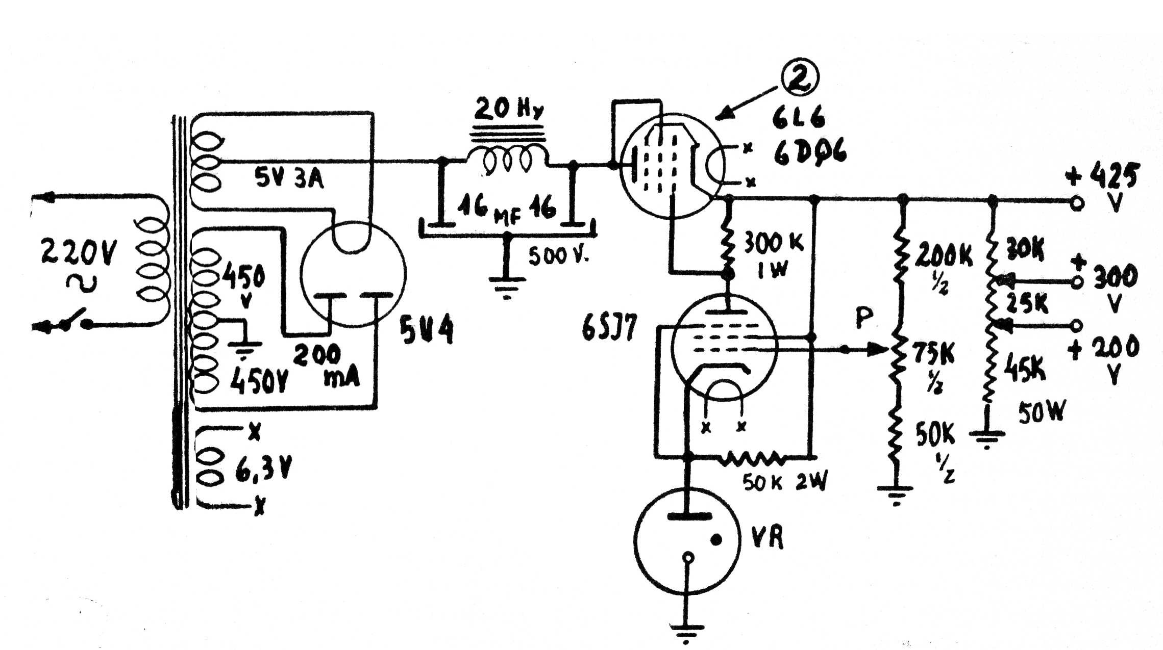
Esta fuente valvulada, sugerida en un antiguo manual de la RCA, proporciona una salida regulada de varias tensiones que se deben ajustar en un potenciómetro de hilo. La válvula reguladora que sirve de referencia (un zener-válvula) es la VR, normalmente con tensiones de referencia alrededor de 100 V. Así, en P se puede ajustar la tensión de salida. Los componentes críticos son las válvulas, transformador y choque de filtro además de los potenciómetros de hilo en los valores indicados.




