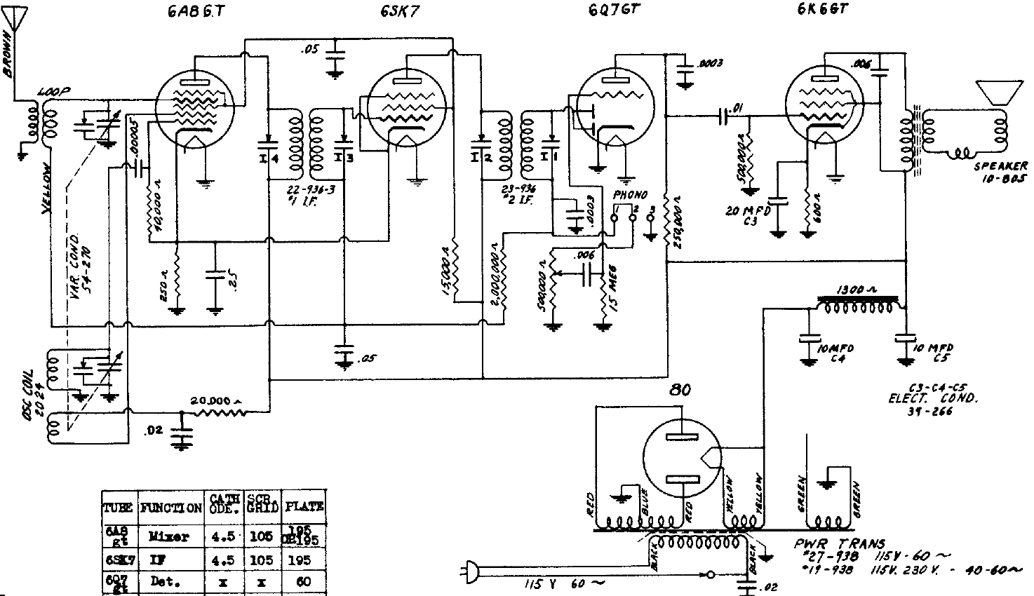
Este receptor de 1940 tiene una configuración común para la época, siendo el tipo más elaborado por el uso de un transformador de alimentación. El receptor es de 4 válvulas para el rango de ondas medias.
Las radios transistorizadas simples se pueden hacer en infinitas configuraciones. Presentamos una...
Este reforzador de señales permite mejorar la recepción de su radito de ondas medias y cortas (no...
Muchos proyectos que hacen uso de transistores y circuitos integrados son alimentados por una...