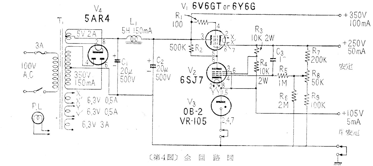
Este circuito de fuente puede ser útil para la alimentación de diversos tipos de circuitos valvulados, incluyendo amplificadores, transmisores, etc. El circuito es de una documentación japonesa de 1959. Puede servir para aprovechar componentes antiguos en un nuevo proyecto.




