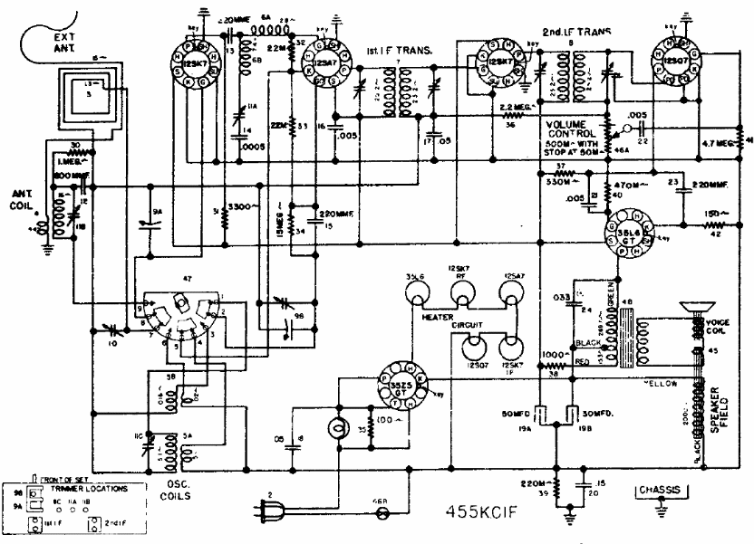
Sin duda es una radio de una marca desconocida para nosotros. Este receptor con antena de marco para ondas medias usaba 6 válvulas en una configuración tradicional con filamentos en serie.
El circuito que se muestra a continuación muestra una aplicación lineal del FET de potencia, donde...
El circuito presentado puede ser intercalado entre una antena de AM para ondas medias y cortas e...
Aumente la intensidad del sonido de su bocina piezoeléctrica con el circuito que presentamos. Este oscilador...