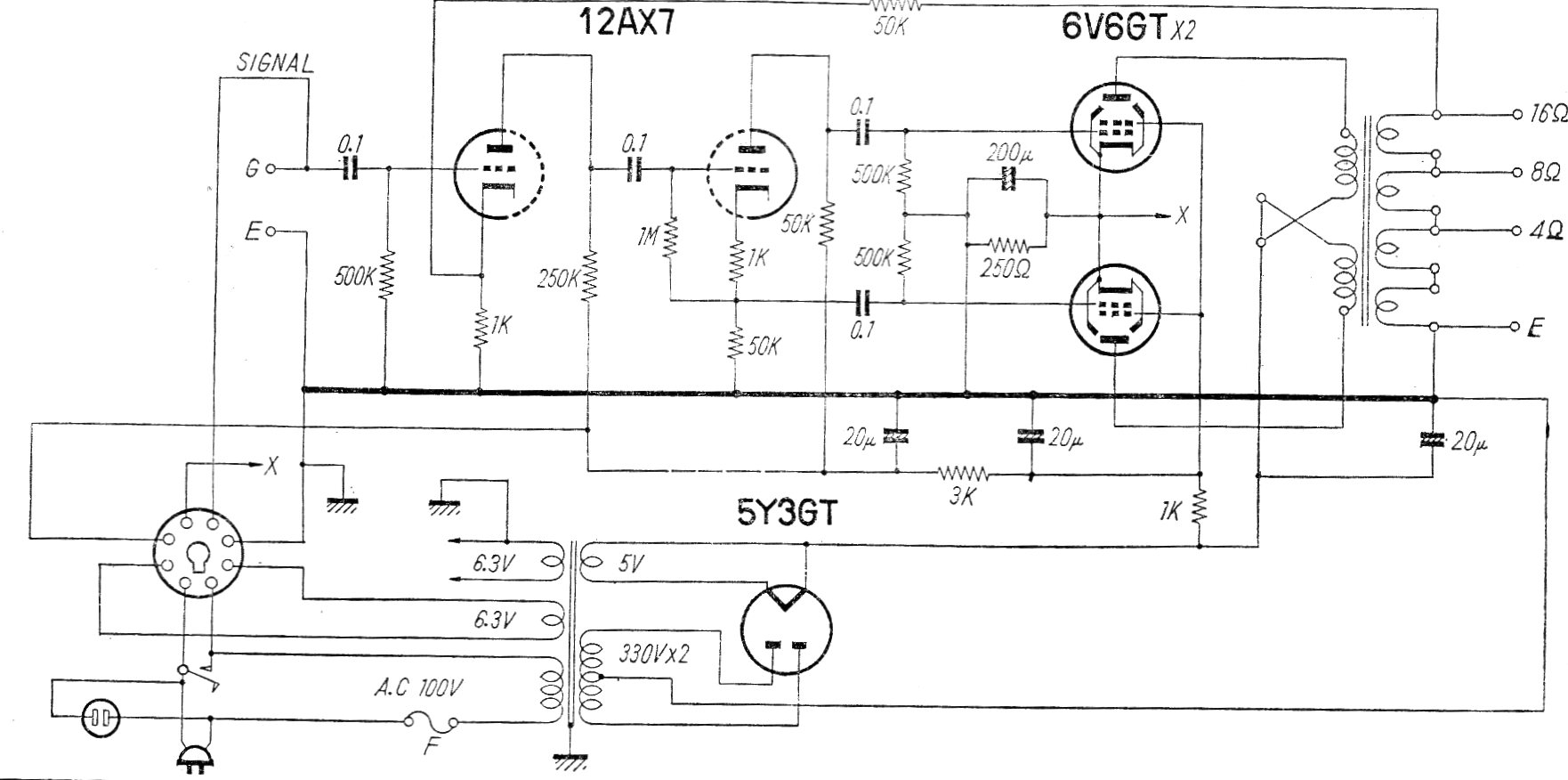
Este es el circuito de un amplificador comercial (modelo HF 10A-M) fabricado en Japón en los años 60 El circuito tiene un rango pasante de 20 a 20 000 Hz con 0,5% de distorsión. La fuente de alimentación se incluye en el dibujo.
El circuito que se muestra a continuación muestra una aplicación lineal del FET de potencia, donde...
El circuito presentado puede ser intercalado entre una antena de AM para ondas medias y cortas e...
Aumente la intensidad del sonido de su bocina piezoeléctrica con el circuito que presentamos. Este oscilador...