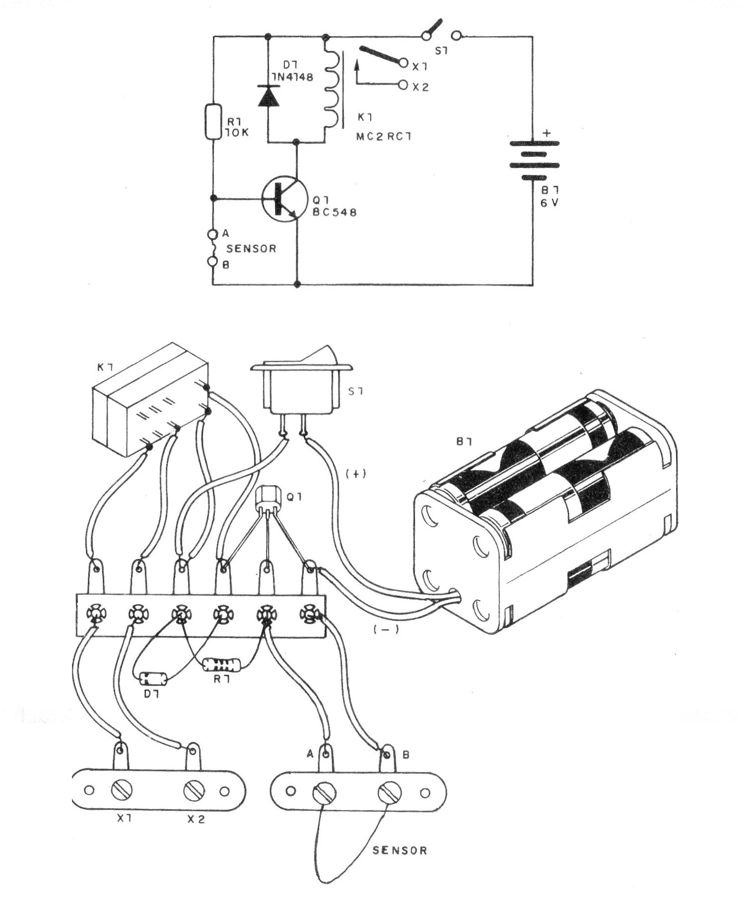
Damos un proyecto de una alarma de 1 transistor, y de bajo consumo de energía, para residencias y objetos. Cuando el fino hilo sensor se interrumpe, el relé se cierra, conectando un aviso en X1 y X2.
El hilo conectado entre A y B, que queda atrapado en una ventana, puerta u objeto, mantiene el transistor en corte, de modo que el relé está desactivado.
Con la interrupción del cable sensor, el transistor conduce y el relé se cierra, activando la alarma.
En la condición de espera, el consumo de energía es bajo - lo que posibilita el uso de pilas, con buena durabilidad de la fuente.
En el montaje, observe la polaridad de las pilas, la posición del diodo D1 y del transistor.
El cable sensor puede ser un hilo de cobre bien fino, o alambre, pero no muy largo. Haga experimentos para ver la longitud máxima. Para rearmar el sistema, apague la fuente (S1) y luego vuelva a conectar el sensor.
Si lo desea, puede utilizar varios cables de sensores en serie, enlazando los objetos o lugares que deben protegerse.
Lista de material
Q1 - BC548 - transistores NPN de uso general
D1 - 1N4148 - diodo de uso general
R1 - 10 k x 1/8 W - resistor (marrón, negro, naranja)
K1 - Relé sensible de 6 V
Sensor - ver texto
B1 - 6 V - 4 pilas pequeñas
Varios: hilos, soldadura, puente de terminales, soporte para 4 pilas, puente de terminales tornillos, etc.




