Presentamos una versión TTL del conocido juego. En esta versión, el error del jugador es acusado por la emisión de un sonido en un pequeño altavoz.
El juego consiste en llegar con el aro hasta el final del alambre sin dejarla reposar. Si esto ocurre el circuito se activa con la producción de un sonido continuo por el altavoz.
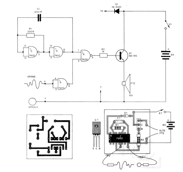
El integrado utilizado en este caso también es el 7400 que está formado por 4 puertas NAND de dos entradas que forman un oscilador disparado por una señal externa que viene justamente del contacto del alambre con la argolla.
La frecuencia de este oscilador es determinada básicamente por el condensador que entonces puede tener su valor alterado conforme se desee una alarma más grave o más aguda.
En la figura 1 tenemos el diagrama y la placa para este montaje.

El transistor sirve como conductor para que se obtenga un buen volumen de sonido en el pequeño altavoz usado.
La alimentación para este circuito también viene de 4 pilas pequeñas que se conectan en serie junto con un diodo 1N914 o 1N4001 que produce una pequeña caída de tensión de 0,6 V para caer en el rango de 4,5 a 5 V de los circuitos TTL.
El conjunto puede ser montado con facilidad en una pequeña caja plástica debiendo el lector sólo tener cuidado en la colocación del circuito integrado observando la disposición de sus terminales.
Para mayor dificultad en el juego el diámetro de la argolla puede ser reducido y las curvas del alambre tornadas más tortuosas.



