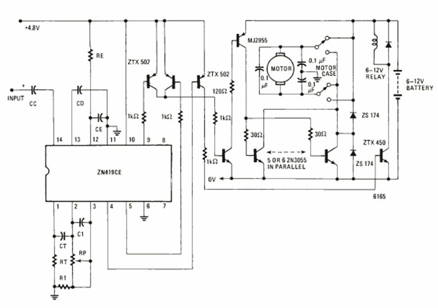
Este circuito es de una Electronics Experimenter Special projects de 1981. El circuito utiliza un circuito integrado especial de la época y la potencia depende de los transistores de salida.
El circuito presentado hace que las lámparas de 5 a 100 vatios parpadeen con el ritmo de la música de...
Usted puede montar su propio sistema de sonido con un altavoz para medios y graves (alto rango) y...
Este simple oscilador de bloqueo mediante un transistor se puede utilizar en alarmas o sistemas de...