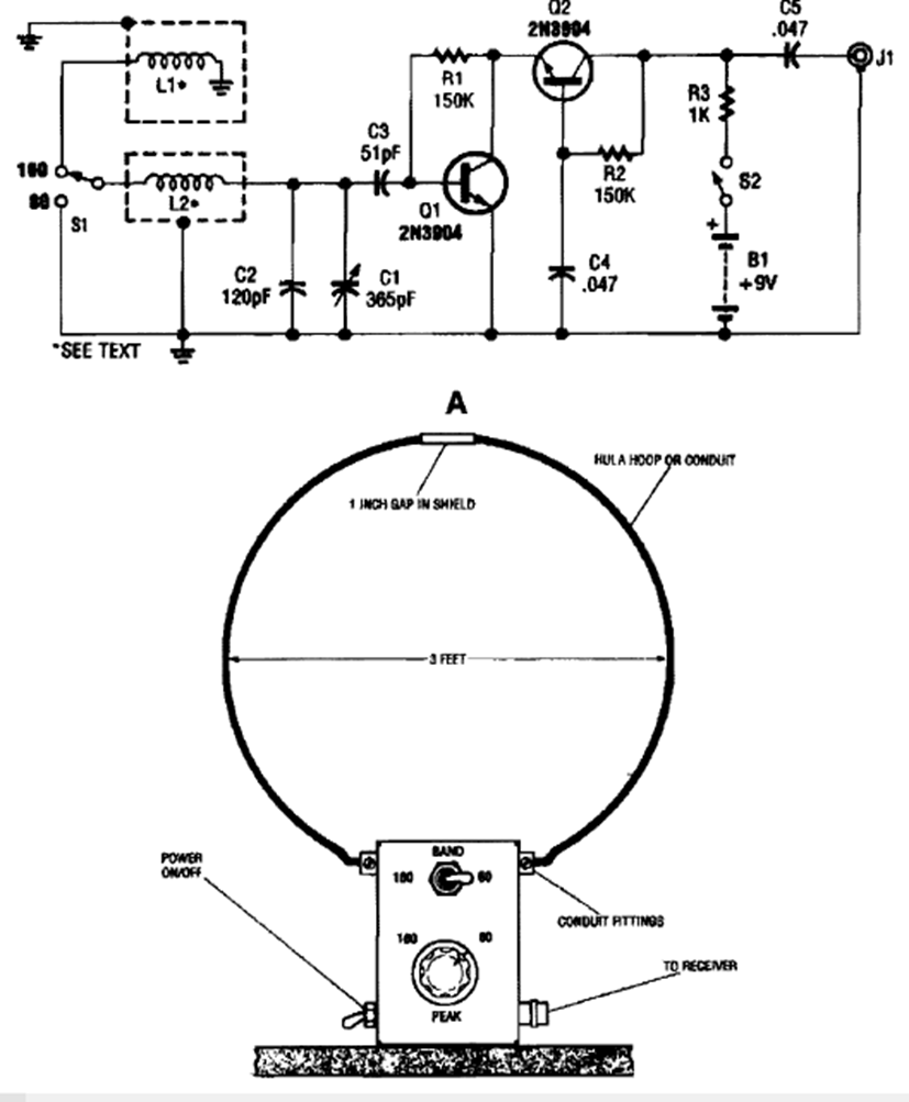
. Este circuito amplificador de señal de onda larga se encontró en la Enciclopedia de Circuitos Electrónicos, Volumen 5, de 1995. Observe las dimensiones de la placa. El transistor es de uso general.
Este circuito hace un LED bicolor o dos LEDs de colores diferentes parpadean alternativamente, a una velocidad...
Este oscilador que excita 3 LEDs de forma secuencial también se llama oscilador en círculo. La...
Si usted todavía no tiene un multímetro u otro instrumento de prueba en su bancada y desea saber si...