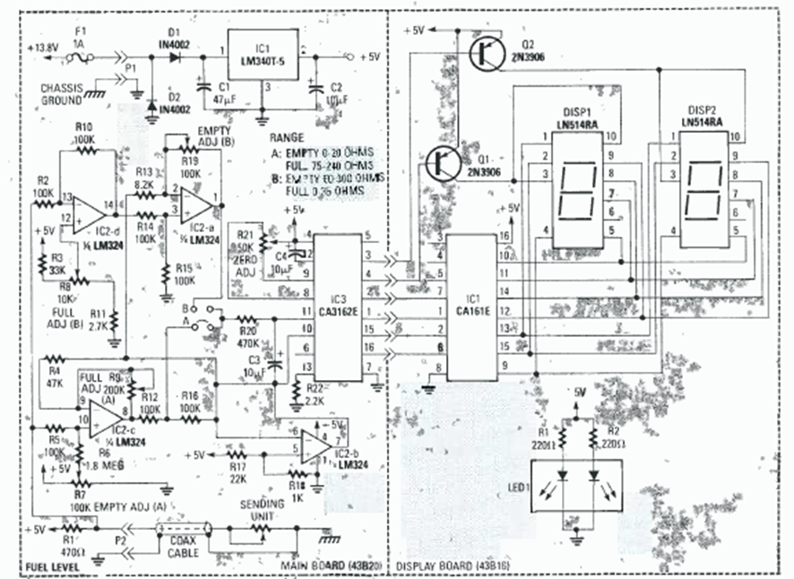
Este circuito de dos dígitos se encontró en el Radio Experimenter Handbook de 1999. Utiliza el par de convertidores A/D CA3161 y CA3162, comunes en la época.
Este circuito hace un LED bicolor o dos LEDs de colores diferentes parpadean alternativamente, a una velocidad...
Este oscilador que excita 3 LEDs de forma secuencial también se llama oscilador en círculo. La...
Si usted todavía no tiene un multímetro u otro instrumento de prueba en su bancada y desea saber si...