Los televisores antiguos pueden presentar una imagen “débil” debido a la falta de emisión de sus cinescopios [¹]. Antes de cambiar esta pieza, que sin duda es la más cara del aparato, podemos probar con una “operación de rejuvenecimiento, que alarga la vida útil del televisor durante un tiempo sin necesidad de realizar un gasto mayor, que es cambiar el cinescopio”. Esto se logra mediante un aparato llamado rejuvenecedor de cinescopios, cuyo montaje describimos en este artículo.
[¹] Este artículo se remonta a la época de los televisores analógicos con cinescopios, que hoy en día rara vez se utilizan. Sin embargo, si el lector tiene uno y quiere recuperarlo, el artículo puede resultar útil.
Los cinescopios de televisión analógica son tubos de rayos catódicos o TRCs que funcionan emitiendo un haz de electrones que, atraídos por una alta tensión, producen un punto brillante en la pantalla.
Los cátodos de estos cinescopios están cubiertos de una sustancia alcalina, que tiene muchos electrones libres y que, cuando se calienta, produce la “nube electrónica” responsable de los innumerables electrones, que luego son acelerados por el cañón hacia la pantalla, como se sugiere en la figura. 1.

Sin embargo, con el tiempo la sustancia que recubre el cátodo envejece, y esta importante parte del tubo pierde su capacidad de emisión. Cada vez hay menos electrones libres disponibles y el brillo de la imagen disminuye.
Una forma de “recuperar” la emisión es calentar el cátodo por encima de lo normal, para reactivar las sustancias que contiene y así prolongar su capacidad de liberar electrones al haz. El aparato que describimos en este artículo hace precisamente eso: aplica una cierta tensión de estímulo al cinescopio para permitir la emisión durante un período de tiempo más largo.
Este tiempo dependerá de su estado, es decir, de la existencia o no, en cierta cantidad, de una sustancia sobre el cátodo capaz de liberar electrones.
Un cinescopio muy desgastado, en el que ya no existe esta sustancia, lamentablemente no "acepta" la reactivación, y en este caso no queda otra solución que sustituirlo.
Características:
Tensión de entrada: 110/220 V ca.
Tensiones de reactivación: 6,3 V; 7V; 8 V;9 V; 10 V; 11 V y 12V
Corriente de reactivación: hasta 15 mA
CÓMO FUNCIONA
Los filamentos de cinescopios normalmente se calientan con una tensión de 6,3 V bajo corriente que puede alcanzar unos pocos amperes.
El cátodo del Cinescopio se somete a una tensión negativa de modo que, al calentar el filamento, se forma una nube electrónica a su alrededor, llamada “carga espacial”, como se muestra en la figura 2.
Al polarizar una rejilla o incluso el ánodo con una tensión positiva, se atraen electrones y se produce un haz. En condiciones normales de funcionamiento, en un tubo débil, los 6,3 V utilizados en la energía ya no pueden calentar el cátodo hasta el punto en que se produzca una buena liberación de electrones.
Lo que se hace entonces es calentar el cátodo durante tiempos relativamente cortos, alimentando el filamento con tensiones más altas para reactivar la sustancia que libera los electrones. Repitiendo esta operación varias veces durante tiempos relativamente cortos, es posible activar el cátodo y así restablecer la emisión.
El principal cuidado a tener es no aplicar alta tensión al filamento durante mucho tiempo, ya que esto podría provocar que se queme. Otra precaución es no provocar corrientes excesivas en el cátodo con la emisión, para no forzar al circuito a disipar potencia mayor a la permitida. Así tenemos nuestro circuito, que funciona de la siguiente manera:
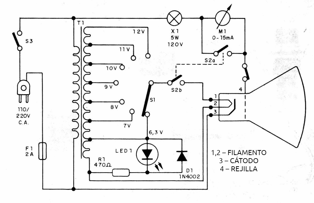
Un transformador tiene un secundario provisto de varios enchufes de los que podemos obtener tensiones escalonadas en los siguientes valores: 6,3 V;7 V;8 V;9 V; 10 V; 11 V; 12 V.
La tensión que debe aplicarse al filamento del cinescopio es hecha por medio de una llave o si se prefiere, en su montaje puede utilizar agujeros con plugues, como se sugiere en la figura 3.

Para un tubo débil, inicialmente lo que se hace es seleccionar una tensión un poco superior al normal, por ejemplo, empezando por 7 V, y dejar el aparato encendido durante un tiempo determinado (de 2 a 4 minutos, por ejemplo).
En estas condiciones aplicamos, vía X1, una alta tensión desde la propia red entre la urna de rejillas y el cátodo. En semiciclos positivos (cuando la rejilla es positiva con relación al cátodo), se produce una emisión y circula una corriente por la lámpara y el miliamperímetro.
La lámpara actúa, en estas condiciones, como limitador de corriente para proteger el tubo. Luego tenemos una indicación de la emisión cuando activamos S2 para leer la corriente.
Si esta corriente, tras un máximo de unas pocas repeticiones en ciclos de 2 a 4 minutos, no llega a los 15 mA a fondo de escala, repetimos la operación con una tensión de filamento superior, llegando a los 8 V. Tenga en cuenta que la lectura actual que activa S2 solo debe realizarse al final de los ciclos de calentamiento del filamento de 2 a 4 minutos.
Si llegamos a los 11 V o 12 V y todavía no podemos alcanzar la corriente inferior, entonces el tubo realmente no se puede rejuvenecer y debe ser reemplazado. Cuanto menor sea la tensión al que alcanzamos la corriente de escala completa, mayor será la vida útil del cinescopio en el televisor.
Con tensiones superiores a 10 V al intentar rejuvenecer el tubo ya corremos un grave riesgo de quemarlo, en cuyo caso la sustitución será inevitable. Los ciclos de 2 a 4 minutos para intentar alcanzar la máxima emisión pueden variar entre 3 y 5 veces.
MONTAJE
En la figura 4 tenemos el esquema completo del rejuvenecedor de cinescopios
La disposición real de los componentes se muestra en la figura 5.
El transformador debe tener un devanado primario de acuerdo a la red local y secundario con las tensiones escaladas indicadas en la lista de materiales y una corriente de al menos 3 A.
La llave S1 es giratoria con 1 polo x 7 posiciones, y se puede utilizar una llave de 1 polo x 10 posiciones de un antiguo estabilizador de tensiones manual o se puede utilizar la técnica de conmutación de plugue. S2 consta de una llave H que está conectada de tal manera que el filamento se desconecta cuando el amperímetro se conecta al circuito.
X1 debe ser una lámpara de 5W para 110 V. En la red de 220 V será interesante conectar dos de estas lámparas en serie o utilizar una para la tensión de 220 V. El LED indicador de funcionamiento es opcional y en su lugar también se puede utilizar una lámpara piloto. D1 sirve para evitar aplicar alta tensión inversa al LED.
PRUEBE Y USE
La prueba consiste simplemente en comprobar la presencia de tensiones con multímetros en los distintos puntos de este circuito. Para su uso, es importante identificar los terminales de filamento, cátodo y rejilla de los cinescopios que deben reactivarse.
En el caso de cinescopios de TV color, la operación deberá realizarse con cada cañón, conectando su cátodo y rejilla correspondiente. La operación se realiza de la siguiente manera:
a) Conecte la conexión del aparato al Cinescopio después de dejar el televisor encendido durante al menos 15 minutos.
b) Inicialmente encienda el selector de tensiones a 7 V y dejarlo conectado al cinescopio entre 2 y 4 minutos. Al final, active S2 para desconectar el filamento y conectar el amperímetro, midiendo luego la corriente. Si la corriente está al final de la escala, significa que la emisión es buena. Si es bajo repetir la operación.
c) Lea nuevamente la corriente en el amperímetro. Si después de realizar esta operación con ciclos de 2 a 4 minutos varias veces, la corriente no llega al final de la escala, aumenta la tensión pasando a la posición 8 V.
d) Repetir la operación varias veces hasta obtener la corriente de fin de escala. Si esto no se consigue ni siquiera con 10 V, es porque el Cinescopio es realmente muy débil y el rejuvenecimiento es problemático.
Para tensiones superiores a 10 V, la operación es riesgosa y el filamento puede quemarse.
LISTA DE MATERIAL
D1 - 1N4002 o equivalente - diodo de silicio
LED1 - LED rojo común
T1 - 110/220 V x 6,3 V; 7V; 8V; 9V; 10 voltios; 11 V y 12V x 3 A - transformador
R1 - 470 ohms - resistor de 1/4 W, 5%
X1 - 5W, 120V – lámpara incandescente común
M1 - 0-15 mA - miliamperímetro
F1 - Fusible de 2 A
S1 - Llave de 1 polo x 7 posiciones
T2 - Llave H.
S3 - Interruptor sencillo
Varios:
Caja de montaje, hilos, soldadura, abrazaderas para conectar al tubo, cable de energía, portafusibles, etc.






