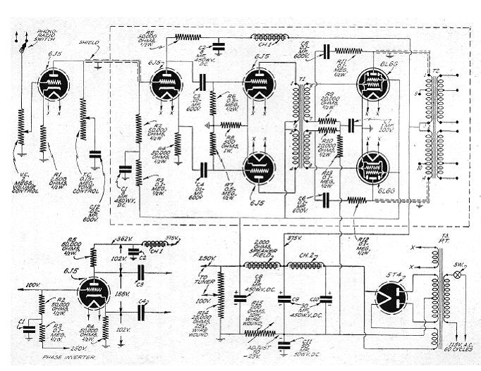
Este circuito es de una publicación de Radio Craft en una edición de 1947. Evidentemente, además de las válvulas, los componentes críticos son los transformadores. Este circuito nos da una idea de cómo eran los transformadores de alta fidelidad de la época. La potencia es del orden de 30 W y también tenemos como componentes críticos los choques de filtro. Vale como guía para la eventual recuperación de un equipo de la época, para los coleccionistas.




