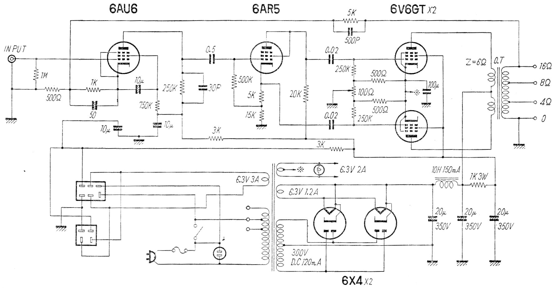
Encontramos este amplificador en una antigua publicación de los años 60. El circuito proporciona una potencia del orden de 10 W con excelente calidad de sonido. En la época era indicado para operar con tocadiscos debiendo ser elaboradas dos unidades para una versión estéreo.




