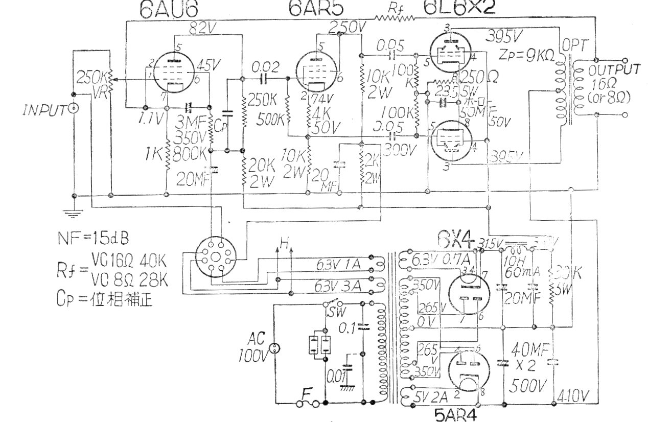
Este buen amplificador con dos 6L6PP en la salida proporciona una buena potencia de audio. El circuito es de una documentación japonesa de los años 60. Las válvulas están en push-pull clase B en una etapa con transformador de salida. Se indica la fuente de alimentación.




