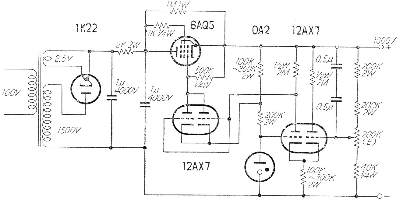
Encontramos esta potente fuente de 1 000 volts en una publicación japonesa de los años 60. Está indicada para la alimentación de transmisores valvulados de alta potencia. El transformador debe suministrar corriente de acuerdo con la carga alimentada. La regulación de la tensión se realiza mediante una válvula OA2.




