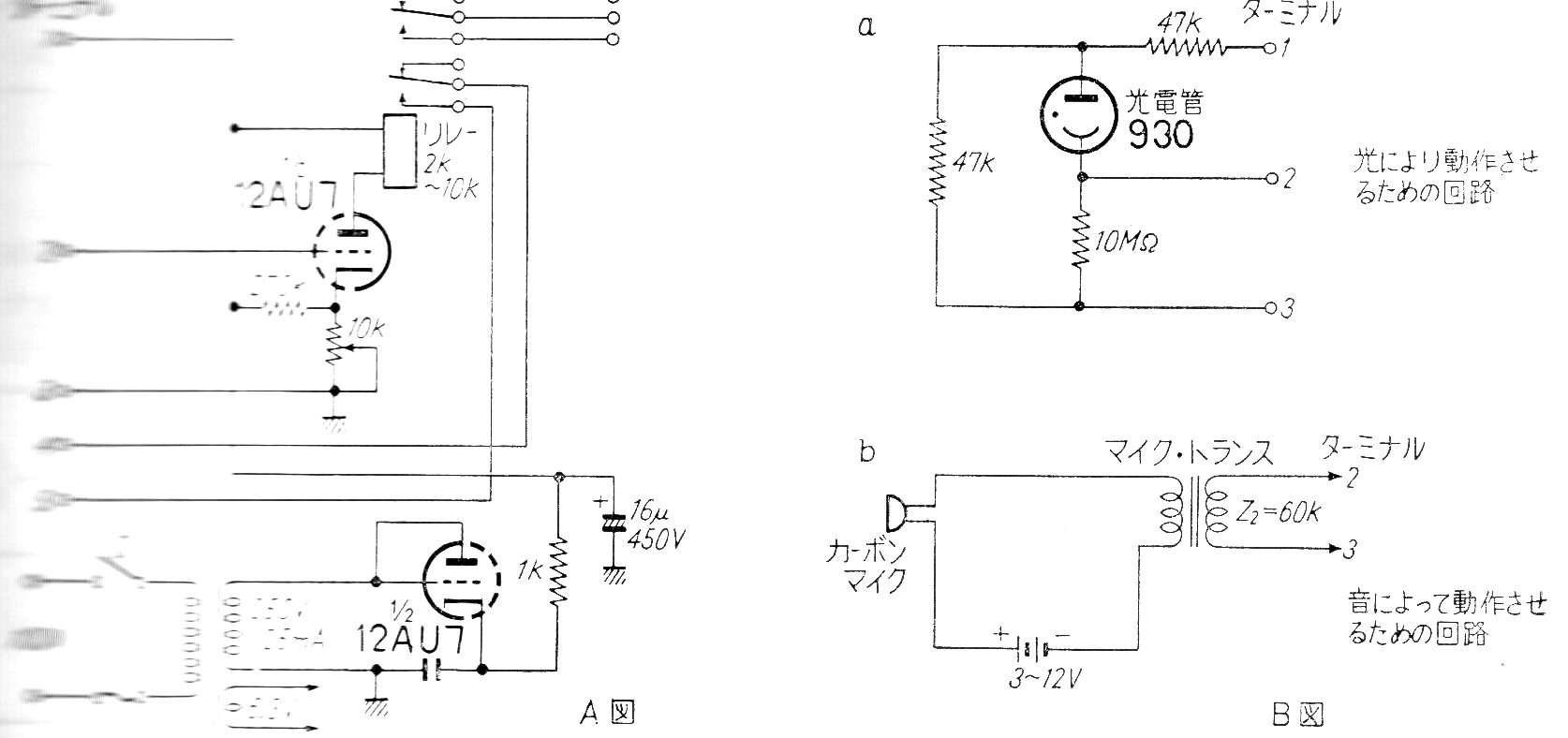
Este relé puede operar con diversos tipos de señales de entrada como, por ejemplo, una válvula foto-multiplicadora (sensor de luz) o un micrófono. El circuito es de una documentación antigua e incluye la fuente de alimentación. El relé es de alta tensión con 2k a 10 k de resistencia de bobina. Lo encontramos en una documentación antigua de los años 60.




