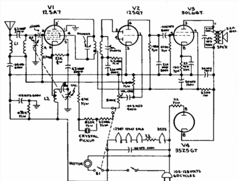
En nuestros días es la música de los MP3 y el acceso de las tabletas y teléfonos celulares a programas musicales. En aquella época eran los pequeños tocadiscos con radios embutidos para la banda de ondas medias. En la figura el diagrama de uno de estos aparatos de GE usando 4 válvulas en una amplificación de amplificación directa (no era heterodino).




