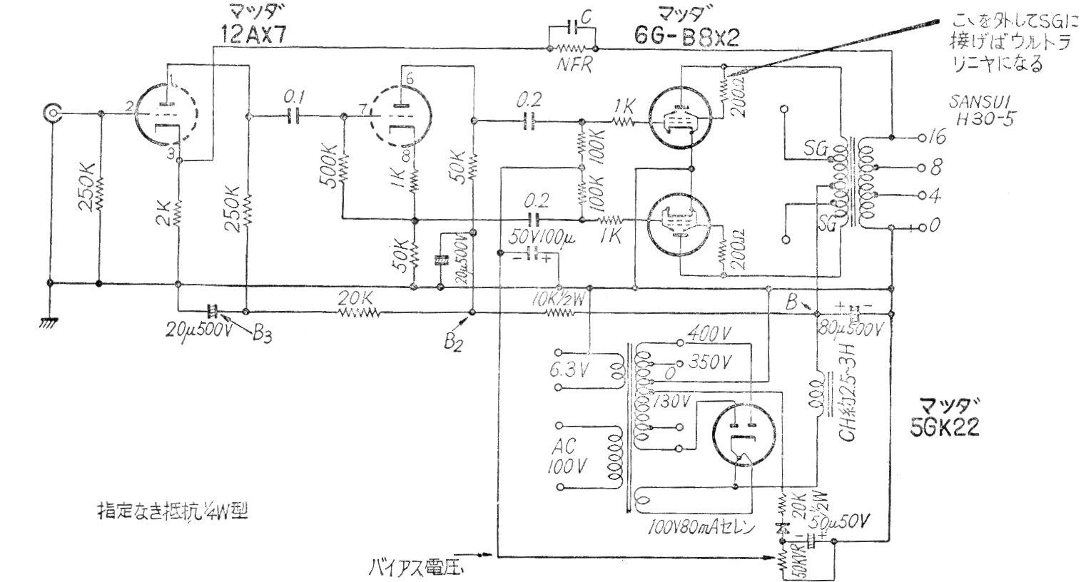
Este potente amplificador fue encontrado en una publicación japonesa de los años 60. El circuito utiliza válvulas pentodo 6GB8 en push-pull con transformador e inversión de fase por una sola válvula. Se indica la fuente de alimentación. El circuito no tiene control de tono y volumen que debe quedar en el preamplificador.




