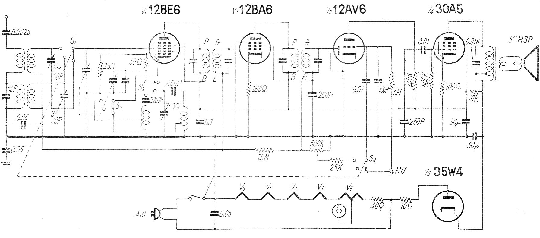
Este circuito de radio comercial para el rango de AM no utiliza transformador de alimentación. Los filamentos se conectan en serie y el FI es de 455 kHz. La red de energía en la época en Japón era de 100 V.
Las radios transistorizadas simples se pueden hacer en infinitas configuraciones. Presentamos una...
Este reforzador de señales permite mejorar la recepción de su radito de ondas medias y cortas (no...
Muchos proyectos que hacen uso de transistores y circuitos integrados son alimentados por una...