Radio Packar
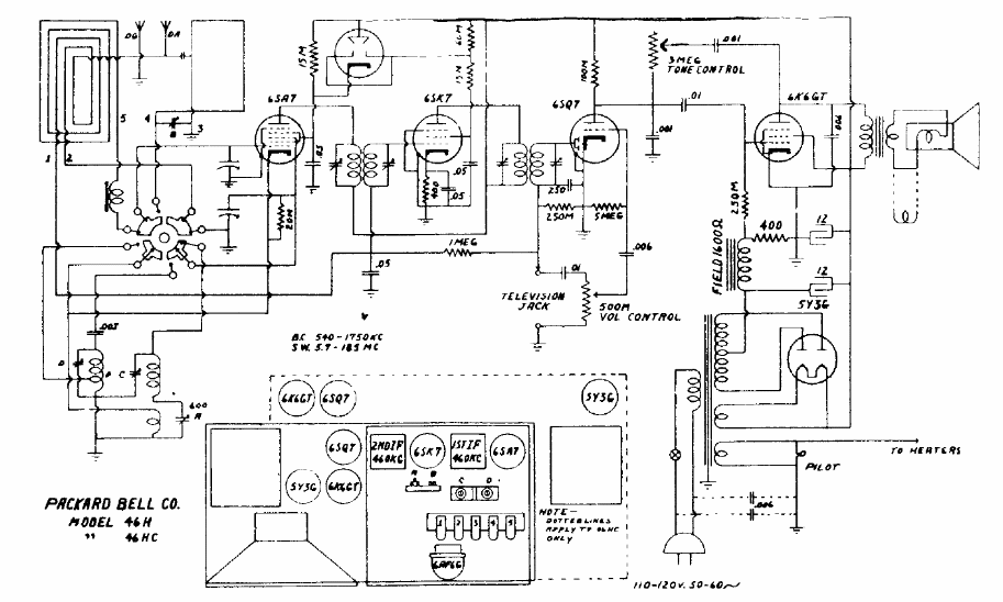
Este receptor, para ondas medias y cortas, con antena de cuadro usaba un transformador de alimentación. El circuito 5 válvulas tenía la configuración común para la época con dos FIs de 455 kHz.
Cuando aprieta el gatillo (S1) y el relé abre y cierra los contactos rápidamente produciendo un ruido...
Encontramos este circuito en una documentación francesa antigua. El transistor usado es poco común...
Para mostrar las posibilidades que las placas de circuitos impresos universal ofrecen a los...