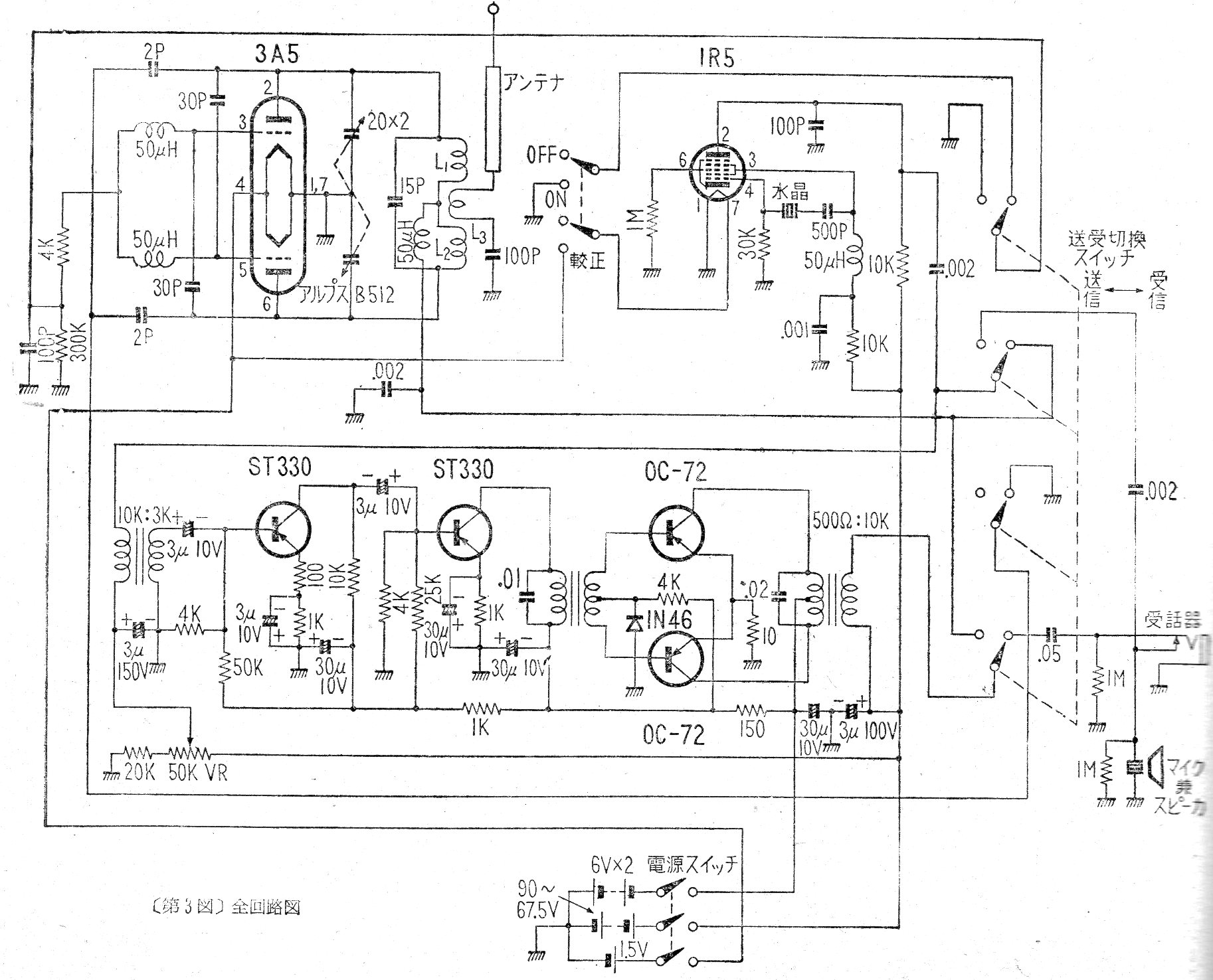
Este circuito de los años 50 muestra cómo era la tecnología de la época en un walk-talkie valvulado que usaba varias baterías, incluso de 90 V. El circuito usaba válvulas y transistores de la época.
El circuito mostrado en la figura 4 deja pasar sólo una banda estrecha de frecuencias alrededor de 1...
Este receptor experimental tiene algunas características interesantes para la presentación en...
Un motor y un juego de pilas permiten la construcción de este simple aerobarco. Si usted dispone...