Se trata de un circuito "económico" que sustituye a los reed-switches por hilos finos que se interrumpen cuando se abre la puerta o la ventana.
El único inconveniente de esta versión es que cada noche los cables se deben poner en posición de funcionamiento.
Estos hilos se fijan a dos perfiles, uno en la parte fija y otra en la parte móvil de la ventana y conectados al circuito principal por medio de un par de hilos camuflados.
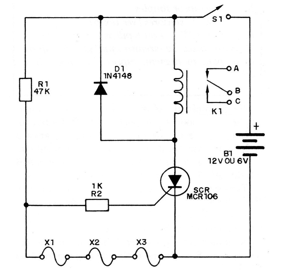
En la figura 1 tenemos el circuito completo de este sistema.
En la condición de espera todos los hilos están interconectados, aterrizando el comportamiento del SCR. Si hay una interrupción de uno de ellos, el SCR dispara, activa el relé y con ello se alimenta el sistema de alarma.
Las conexiones del sistema de aviso en los puntos AB y C del relé se hacen de la manera convencional.
También en este caso, una vez activado, para reactivar no sirve rehacer sólo las llamadas interrumpidas. Es necesario apagar y conectar de nuevo S1, que debe estar bien escondida.
La alimentación se puede realizar con pilas comunes, 4 o 8 según el tipo de relé usado (6 o 12V).
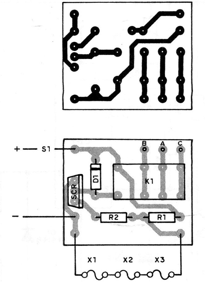
En la figura 2 damos la placa de circuito impreso.
LISTA DE MATERIAL
SCR - MCR106, TIC106 o C106 - SCR común
K1 - Relé sensible a 6 o 12 V
D1 - 1N4148 o 1N914 - diodo de uso general
R1 - 47 k x 1/8 W - resistor (amarillo, violeta, naranja)
R2 - 1 k x 18 W - resistor (marrón, negro, rojo)
S1 - interruptor simple
X1, X2, X3 - sensores (ver texto)
B1 - 6 o 12 V-4 o 8 pilas
Varios: placa de circuito impreso, hilos finos, caja para montaje, soporte de pilas, hilos, etc.





